Apple កំពុងតែធ្វើការអភិវឌ្ឍន៍អោយកាន់តែមានភាពប្រសើរឡើងជាងមុនបន្ថែមទៀតលើ
គំរូផលិតផលរបស់ខ្លួនរួមមាន laptop ឧបករណ៍ tablet និងទូរស័ព្ទ smartphone ជាដើម...
ដោយការប្រើប្រាស់នូវថ្មប្រភេទដែលដំណើរការដោយថាមពល hydro ជាមួយសមត្ថិភាព
អាចដំណើរបានជាប់រហូតក្នុងរយៈពេលជាច្រើនសប្តាហ៍ដោយមិនចាំបាច់សាកនោះទេ។

នៅក្នុងទិន្នន័យឯកសារចំនួនពីរដែលបានស្នើទៅកាន់ការិយាល័យផ្លាក់យីហោរ និងប័ណ្ណ
កម្មសិទ្ធបញ្ញាក្នុងប្រទេសអាមេរិក​ ក្រុមហ៊ុនផលិតឧបករណ៍ iPad និង iPhone បានអោយ
ដឹងថា គំរោងរបស់ពួកគេដែលបានស្នើឡើងនេះគឺក្នុងគោលបំណង ធ្វើការបោះបង់ចោល
នូវអស្ថិរភាពរបស់ថ្មដែលមិនត្រឹមតែមានទំហំធំប៉ុណ្ណោះទេថែមទាំងមានទំងន់ធ្ងន់ទៀតផង
នោះ ចោល។

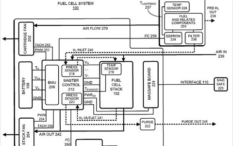
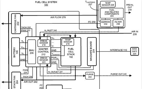
គំនូសតាងប្រព័ន្ធថ្មដំណើរដោយថាមពល hydro របស់ Apple

ថ្មដំណើរការដោយថាមពល hydro អាចធ្វើការបំលែងឧស្ម័ន oxy និង hydro អោយកា្លយជា
ទឹកនិងថាមពលអគ្គីសនីបាន។ តាំងពីយូរលង់ណាស់មកហើយ បច្ចេកវិទ្យានេះត្រូវបានគេ
ចាត់ទុកថាគឺជាប្រភពថាមពលដ៏បរិសុទ្ធមិនមានផលប៉ះពាល់ដល់បរិស្ថានសំរាប់រថយន្ត
ទំនើបៗផងដែរ។ បណ្តាក្រុមហ៊ុនផលិតនូវឧបករណ៍អេឡិចត្រូនិចទាំងឡាយក៏មានចំណាប់
អារម្មណ៍យ៉ាងខ្លាំងផងដែរក្នុងការយកវាមកបង្កើតជាថ្មដែលអាចដំណើរការបានក្នុងរយៈ
ពេលមួយយូរបំផុត និងជាការជំនួសអោយបច្ចេកវិទ្យាថ្មដែលផ្ទុកនូវសារធាតុគីមីនិងដែល
អាចបង្កគ្រោះថ្នាក់ដូចបច្ចុប្បន្ននេះ។

ចំពោះការពឹងផ្អែកទៅលើថាមពល ហ្វូស៊ីល,ធនធានរ៉ែ គឺជាមូលហេតុដែលបង្កអោយស្ថាន
ភាពកងទ័ព និងវិស័យនយោបាយរវាងប្រទេសអាមេរិក និងបណ្តាប្រទេសមជ្ឍឹមបូព៌ាកាន់
តែមានភាពតានតឹង និងអស្ថិរភាពឡើងៗពីមួយថ្ងៃទៅមួយថ្ងៃ។ ជីវភាពរស់នៅរបស់ប្រជា
ជនប្រឈមនឹងគ្រោះថ្នាក់កាន់តែខ្លាំងឡើង ពីព្រោះតែទង្វើសកម្មភាពរុករកប្រេងឥទ្ធនៈនៅ
ក្នុងបាទសមុទ្រ ។ នេះជាសំដីរបស់ Apple ដែលសរសេរនៅក្នុងលិខិតចុះឈ្មោះសុំអាជ្ញា
ប័ណ្ណ។

ក្រុមហ៊ុននេះក៏បានធ្វើការបញ្ជាក់បន្ថែមផងដែរថាថ្មដែលដំណើរការដោយថាមពលចេញពី
ទឹកនេះមានទំហំតូច និងស្រាលជាងថ្មដែលបានប្រើប្រាស់នៅក្នុងផលិតផលអេឡិចត្រូនិច
បច្ចុប្បន្ននេះផងដែរ។

ស្របពេលជាមួយគ្នានោះ​ នៅលើពិភពអ៊ីនធើណែតក៏បានចុះផ្សាយនូវពត៌មានចចាមមួយ
ចំនួនដែលទាក់ទងនឹង iPad 3 នេះដែរ ដែលថាឧបករណ៍ជំនាន់ថ្មីនេះនឹងត្រូវបានធ្វើការ
ប្រកាសបង្ហាញវត្តមានចំថ្ងៃខួបកំណើតរបស់លោក Steve Jobs តែម្តងគឺថ្ងៃទី ២៤ ខែកុម្ភៈ
ដែលប្រៀបបាននឹងកាដូសំរាប់ជូនចំពោះថ្នាក់ដឹកនាំដ៏កំពូលរបស់ Apple ដែលបានទទួល
មរណៈភាពទៅនោះផងដែរ។ ឧបករណ៍ Tablet ថ្មីនេះនឹងត្រូវបានបំពាក់ដោយអេក្រង់ប្រ
ភេទ Retina និង ទីប្រឹក្សា ដែលអន្តរកម្មដោយសំលេងនិយាយ Siri ដូចគ្នានឹង iPhone 4S
ទៀតផង៕
ប្រភព៖ Telegraph
ដោយ៖ រដ្ឋា